Процесс ХИЛ: производство губчатого железа
Процесс ХИЛ разработан в 1957 г. фирмой Окалата и Ламина (Мексика).
Технология получения губчатого железа состоит в восстановлении железорудного материала в периодически действующих ретортах газом, который получают при паровой конверсии природного газа. Восстановление ведется в неподвижном слое кусковой руды или окатышей при избыточном давлении 0,35 – 0,4 МПа и температуре 870 – 1040оС. Нагрев руды и компенсация тепловых потерь процесса осуществляют за счет физического тепла восстановительного газа, который нагревают до 980 – 1240оС.
Восстановление в неподвижном слое обуславливает циклический характер процесса, который состоит из последовательно выполняемых операций загрузки, нагрева и восстановления, охлаждения и выгрузки губчатого железа.
На рисунке 5.3 показана схема стационарной реторты со съемной крышкой и откидным днищем. Загрузка руды в реторту осуществляется по наклонному желобу из бункера, емкость которого равна емкости реторты. После окончания производственного цикла губчатое железо выгружается при помощи специального механизма, который перемещается вдоль фронта реторт на самоходной тележке. При этом резец, который перемещается вертикально вверх при помощи гидроцилиндра, высверливает в слое губчатого железа отверстие, через которое вместе с резцом поднимаются скребки-рычаги, которые при вращении вокруг вертикальной оси выгружают губчатое железо из реторты. По мере выгрузки губчатого железа ось цилиндра с резцом и рычагами опускается. Губчатое железо попадает на желоб и далее поступает на горизонтальный сборный конвейер, который транспортирует его в сталеплавильный цех.

Рисунок 5.3 – Конструкция реторты: 1 – гидравлический цилиндр; 2 – тележка; 3 – привод; 4 – кожух; 5 – крышка; 6 – загрузочная горловина; 7 – площадка для обслуживания; 8 – резец с рычагом для удаления губчатого железа; 9 – губчатое железо; 10 – футеровка; 11 – механизм управления откидным днищем; 12 – от-кидное днище; 13 – разгрузочный желоб
После окончания разгрузки днище реторты очищается от мелочи, закрывается откидное днище, загружается новая порция руды и цикл повторяется.
В качестве сырья используют чистые руды, содержащие не менее 60% железа, крупностью 12 – 50 мм. При температуре 870 – 1040оС и выдержке 4 – 6 часов средняя степень металлизации железа составляет 85%.
Так как процесс восстановления руды ведется в стационарном слое, высота его ограничена. Это объясняется тем, что по мере прохождения через слой материалов температура восстановительного газа снижается. Это приводит к значительному изменению условий восстановления по высоте слоя и получению губчатого железа с неравномерной степенью металлизации. Так, например, в слое восстановленной руды высотой 1,5 м степень металлизации изменяется от 96 до 73,2%.
В свою очередь использование стационарного слоя сравнительно небольшой высоты является причиной низкой степени использования восстановительного газа. Поэтому процесс ведут в нескольких ретортах, последовательно пропуская через них газ, что позволяет увеличить степень использования восстановительного газа и сократить его расход.
Модули процесса ХИЛ производительностью 200 тонн/сутки состоят их пяти реторт емкостью по 13,5 т руды. Установки производительностью 500 – 600 тонн/сутки – четыре реторты по 115 т, а 700-тонная установка – четыре реторты емкостью 150 т каждая.
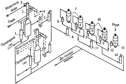
Технологическая схема производства ГЖ на установке производительностью 200 т/сутки показана на рисунке 5.4, а на установках производительностью 500 – 700 тонн/сутки – на рисунке 5.5.

Рисунок 5.4 – Схема установки производительностью 200 тонн/сутки: 1 – десульфуратор природного газа; 2 – установка конверсии; 3 – барабан для производства пара; 4 – котел утилизатор; 5 – скруббер; 6 – нагреватель первичного газа; 7 – первичные реторты; 8 – скруббер для охлаждения первичного газа; 9 – газоподогреватель вторичного газа; 10 – вторичные реторты; 11 - нагреватель вторичного газа; 12 – нагреватель внегазового цикла; 13 – реторта внегазового цикла; 14 – скруббер для охлаждения отходящего газа

Рисунок 5.5 – Схема установок производительностью 500 – 700 тонн/сутки: 1 – десульфуратор природного газа; 2 – установка конверсии; 3 – котел-утилизатор; 4 – барабан для производства пара; 5 – воздушный охладитель; 6 – воздуходувка; 7 – скруббер; 8 – воздухонагреватель; 9 – загрузочный бункер; 10 – нагреватель газа; 11 – реторты (I – IV); 12 – скруббер; 13 – конвейер подачи руды; 14 – конвейер уборки губчатого железа; 15 – сборный бункер губчатого железа
Природный газ, содержащий до 1,1 мг серы на 1 м3, предварительно нагревают, после чего подвергают обессериванию и направляют в аппарат для паровой конверсии.
Конверсия осуществляется перегретым паром под давлением. Смесь предварительно нагретого природного газа и пара поступает сперва в секцию конвективного теплообмена, а затем в секцию лучистого теплообмена, в которой на никелевом катализаторе осуществляется процесс конверсии. Горячий конвертированный газ содержит, %: 57,8 Н2; 13,6 СО; 3,5 СН4; 4,5 СО2; 20,6 Н2О. Такой газ характеризуется наличием большого количества окислителей, что ухудшает его восстановительную способность и препятсятвует непосредственному использованию для восстановления. Для повышения восстановительной способности газа из него удаляют водяной пар. С этой целью газ охлаждают сперва в котле-утилизаторе, а после в скруббере до 30 – 40оС. При утилизации тепла конвертированного газа производится 1,45 т пара на 1 т ГЖ.
Холодный восстановительный газ, содержщий, %: 74 Н2; 13 СО; 8 СО2 и 5 СН4, после скруббера подается к ретортам. Каждая из реторт оборудована специальными нагревателями газа, которые обеспечивают температуру газа до 980 – 1240оС, а также скруббером для очистки газа от водяного пара, который образуется при восстановлении.
На установке производительностью 200 тонн/сутки осушенный конвертированный газ поступает в газонагреватели реторт I и II, в которых восстанавливается руда. После выхода из реторт газ охлаждают в скруббере для удаления водяного пара. Охлажденный газ направляют в нагреватели реторт III и IV, в которых происходит нагрев и предварительное восстановление руды. В реторте V в это время проводят операции выгрузки горячего ГЖ и загрузки руды.
На установках производительностью 500 – 700 тонн/сутки последовательность прохождения восстановительного газа через реторты другая. Газ, поступающий из аппарата конверсии, направляют сперва в реторту I. В которой происходит охлаждение ГЖ. При этом газ нагревается и незначительно насыщается углекислотой и водяным паром. Выходя из реторты I, газ проходит через скруббер, после чего нагревается в газонагревателе и поступает в реторту II с предварительно нагретой и частично восстановленной рудой. Отходящий из реторты II газ после охлаждения для удаления водяного пара и нагрева до температуры процесса поступает в реторту III со свежей рудой. Четвертую реторту при этом освобождают от охлажденного ГЖ и загружают новой порцией руды.
Газ, выходящий из реторты III, содержит максимальное количество углекислоты, которая накапливается в процессе восстановления и не удаляется при переходе из одной реторты в другую. Его направляют в заводскую сеть и используют для нагрева конвертера природного газа и подогрева конвертированного газа и воздуха.
Содержание углерода в ГЖ зависит от используемой технологии. На установке производительностью 200 тонн/сутки после завершения восстановления ГЖ науглероживают продувкой природным газом продолжительностью 2 – 3 минуты и выгружают при температуре 700 – 750оС. При этом содержание углерода в ГЖ достигает 0,5%. На остальных установках ГЖ выгружают охлажденным. При этом содержание углерода в нем достигает 2%.
При использовании процесса ХИЛ на 1 т ГЖ расходуется 1,4 т руди, 700 м3 природного газа, 8 м3 воды и 15 кВт•час электроэнергии. Расход тепла составляет около 25 млн. кДж/т железа. При замене руды окатышами расход природного газа сокращается до 600 м3/т, а степень восстановлении увеличивается до 91,5%. В стоимости ГЖ основную часть составляют затраты на руду (65 – 70%) и природный газ (20 – 25%).
В технической литературе есть сведения о том, что в одном из последних вариантов процесса ХИЛ реторты заменены противоточными реакторами, конструкция которых сходна с той, которая используется в процессе Мидрекс.