Литье под регулируемым давлением. Общие сведения
Методы литья под регулируемым низким давлением основаны на использовании для заполнения формы и кристаллизации расплава разницы давления газа, действующего на зеркало расплава в печи установки и в полости литейной формы (регулируемое газовое давление), или давления в металле, создаваемого электромагнитным насосом. По величине скоростей течения металла в форме литье под регулируемым давлением занимает промежуточное место между обычным литьем в кокиль и литьем под давлением.





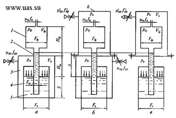
Рисунок 5.1 – Схемы установок для литья под регулируемым давлением
Анализ характера движения металла при заполнении форм в рассматриваемых способах показывает, что при определенных режимах наблюдаются ярко выраженные колебания скорости заполнения расплавом литейной формы. В качестве примера на рисунке 5.2 показаны изменения уровня металла (х) и скорости течении металла в форме (и) при заполнении панели размером 350 х 550 х 5 мм сплавом АЛ4 на установке литья под низким давлением.

Рисунок 5.2 – Изменение уровня металла (х) и скорости заполнения формы (и) при литье панели под низким давлением
Для уменьшения отрицательного эффекта пульсации скорости заполне-ния металлом формы применяют следующее:
- используют первый период колебательного процесса в случае небольших невысоких отливок с малым временем заполнения формы;
- уменьшают амплитуду колебательного процесса в случае высоких и металлоемких отливок путем правильного выбора конструктивных параметров установки и технологических параметров процесса.

Для всех этих способов характерны следующие общие черты:

3. Скорость нарастания давления в установке зависит от того, как быстро будет изменяться проходное сечение отверстия в регуляторе, через которое газ подается в камеру установки или отсасывается из нее, от величины давления подаваемого газа, от соотношения геометрических размеров системы в целом, от свободных объемов камер 6 и 3 (см. рисунок 5.1, б), объема формы, а также степени прогрева таза, подаваемого в камеру установки, и т.д.
4. В связи с неустановившимся движением расплава в металлопроводе и полости формы характер и скорость его движения зависят от скорости нарастания давления, геометрических характеристик системы – размеров тигля, площади его зеркала, диаметра и длины металлопровода, размеров полости формы и т.д., а также от гидравлических сопротивлений ее звеньев – металлопровода, полости самой формы, литниковой системы.
Таким образом, установки литья под регулируемым давлением – сложные динамические системы, позволяющие регулировать скорость заполнения формы расплавом. С использованием таких установок можно заполнять формы тонкостенных отливок, изменять продолжительность заполнения отдельных участков формы отливок сложной конфигурации с переменной толщиной стенки с целью управления процессом теплообмена расплава и формы, добиваясь рациональной последовательности затвердевания отдельных частей отливки.
Приложение дополнительного давления на затвердевающий в форме расплав обеспечивает улучшение условий питания отливки и, как результат, ее качества – механических свойств и герметичности.
В рассматриваемых процессах после заполнения формы давление действует на расплав, который из тигля через металлопровод поступает в затвердевающую отливку и питает ее. Благодаря этому усадочная пористость в таких отливках уменьшается, плотность и механические свойства возрастают.
Способы литья под регулируемым давлением создают возможность уменьшения газовой и газоусадочной пористости в отливках. Например, в способе заполнения формы по схеме, показанной на рисунке 5.1, в, реализуется возможность после заполнения форм перекрыть металлопровод в верхнем сечении специальным затвором, а затем создать в камере установки давление, существенно большее атмосферного. При этом отливка будет затвердевать в условиях всестороннего газового давления. Внешнее всестороннее давление уменьшает выделение газов из металла при кристаллизации отливки, препятствует зарождению и росту газовых пузырьков в расплаве. За счет действия всестороннего давления газа объем отливки уменьшается на некоторую малую величину по ее внешним контурам, а поскольку масса расплава в форме остается прежней, то питание отливки становится более интенсивным, объем усадочных пор в ней уменьшается.
Используя ту же схему установки (см. рисунок 5.1, б), можно в начале процесса создать в камерах 6 и 3 вакуум и осуществить дегазацию расплава, а затем, понизив давление в камере 6, заполнить форму в условиях вакуумного всасывания. Дегазация расплава приводит к понижению содержания растворенных в расплаве газов и уменьшению пористости отливок. Возможен и другой ход процесса: после дегазации расплава и заполнения формы вакуумным всасыванием перекрыть затвором металлопровод в верхнем сечении и создать в камере 6 избыточное давление, осуществляя кристаллизацию отливки в условиях всестороннего газового давления. Такой способ литья получил название вакуумно-компрессионное литье. Применение этого способа литья обеспечивает возможность резко уменьшить газоусадочную пористость в отливках, повы-сить их герметичность и механические свойства.
Литье под регулируемым давлением осуществляется на специальных установках, в которых процесс заполнения формы расплавом выполняется автоматически. Конструкции установок и машин для этих литейных процессов часто предусматривают и автоматизацию операций сборки и раскрытия форм, выталкивания отливки и ее удаления из формы. Таким образом, процессы литья под регулируемым давлением обеспечивают, наряду с высоким качеством отливок, возможность автоматизации их производства.
В практике наибольшее применение нашли следующие процессы литья под регулируемым давлением: литье под низким давлением; литье под низким давлением с противодавлением; литье вакуумным всасыванием; литье вакуумным всасыванием с кристаллизацией под давлением, т. е. вакуумно-компрессионное литье.